Industrial Catalysis

 
         
 
 
  The textbook for this class is Heterogeneous Catalysis in Industrial Practice by C.N. Satterfield  
 
    Assignments:            
    Homework # 1            
    Homework # 2            
    Homework # 3            
    Possible Topics for Paper            
                 
    Resources:            
    Zeolite Resources   Comparison of Isotherms        
    ZSM-5 Structure Paper   BET Surface Area        
    Synthesis of Mordenite   Example BET        
    Kim and Ahn Mordenite Synthesis   LHHW Groups        
    Combined Diffusivity   Comparison of LHHW and Power Law        
    Single Pore Effectiveness Factors   LHHW Example Problem        
    Generalized Effectiveness Factor   Another LHHW Example Problem        
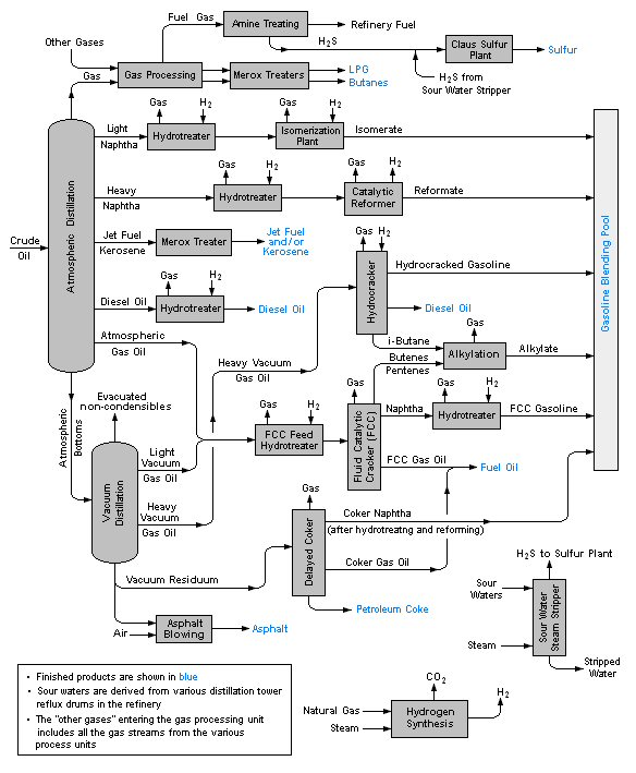
    Non-isothermal Effectiveness Factor   Basic Refinery Layout        
    Effect of Air to Fuel Ratio   Exxon Refinery Baton Rouge        
    Symmetry   50th Anniversary Exxon Baton Rouge FCC